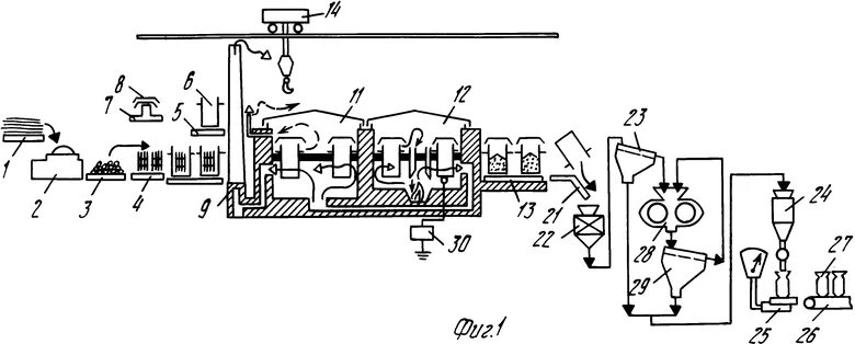
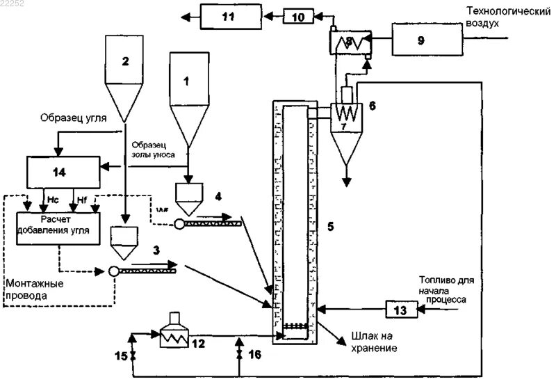
Активированный уголь схема