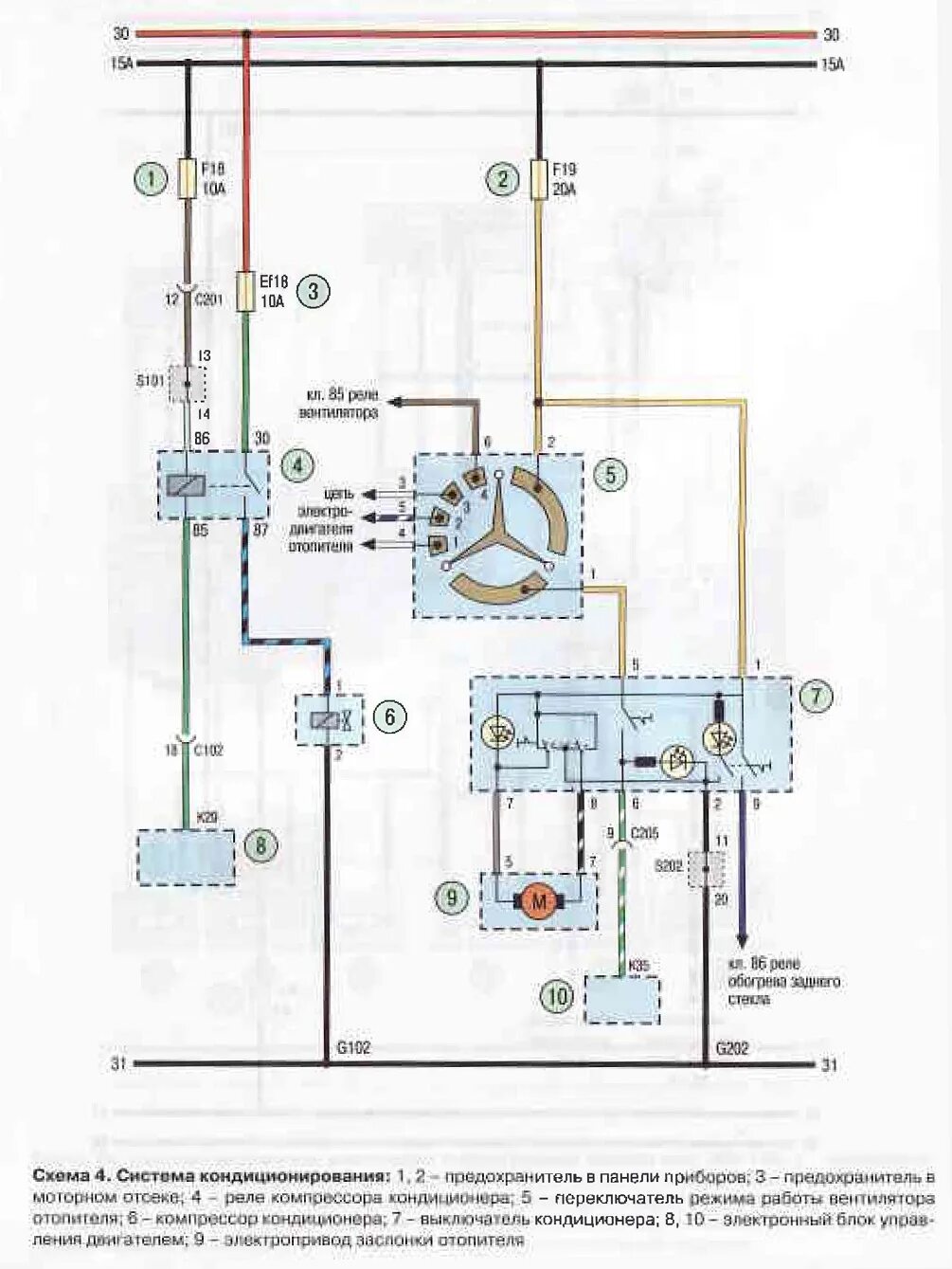
Авео не включается вентилятор