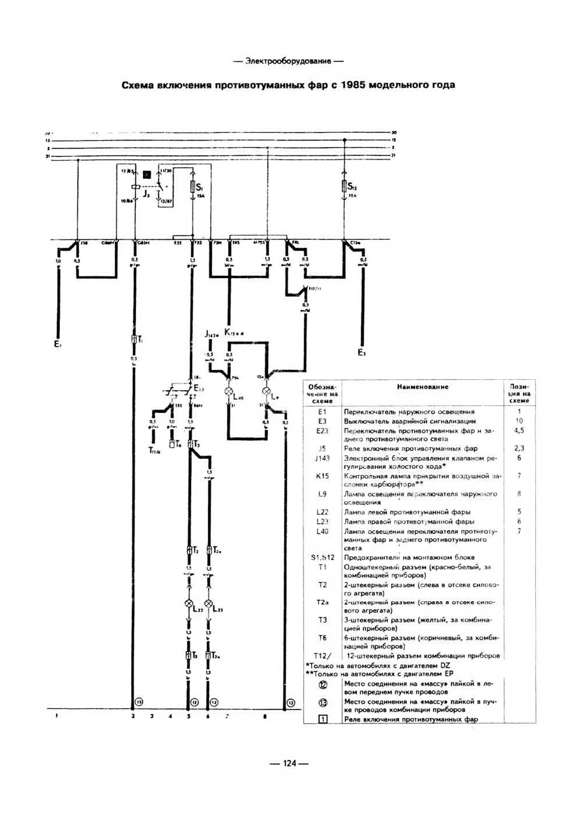
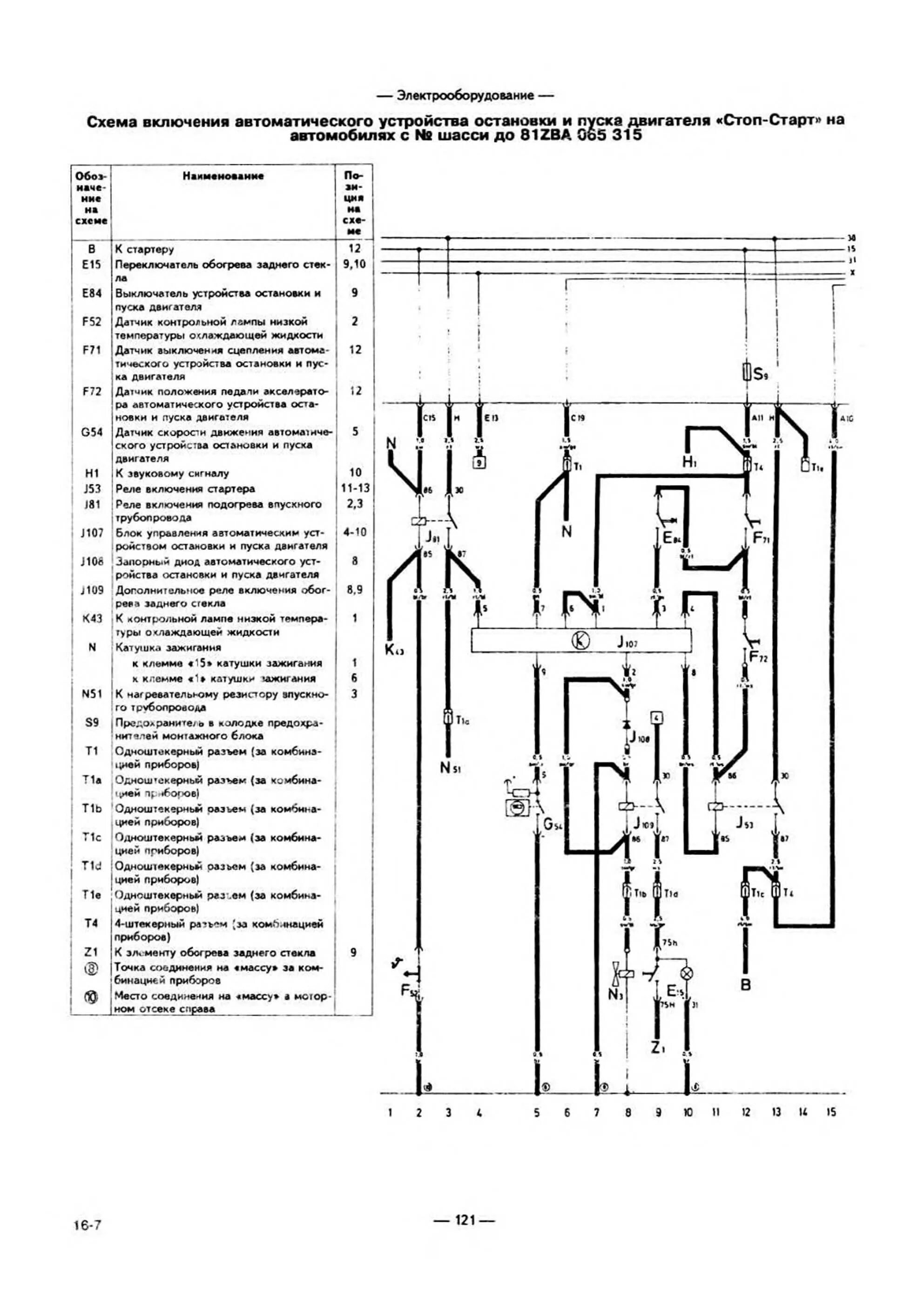
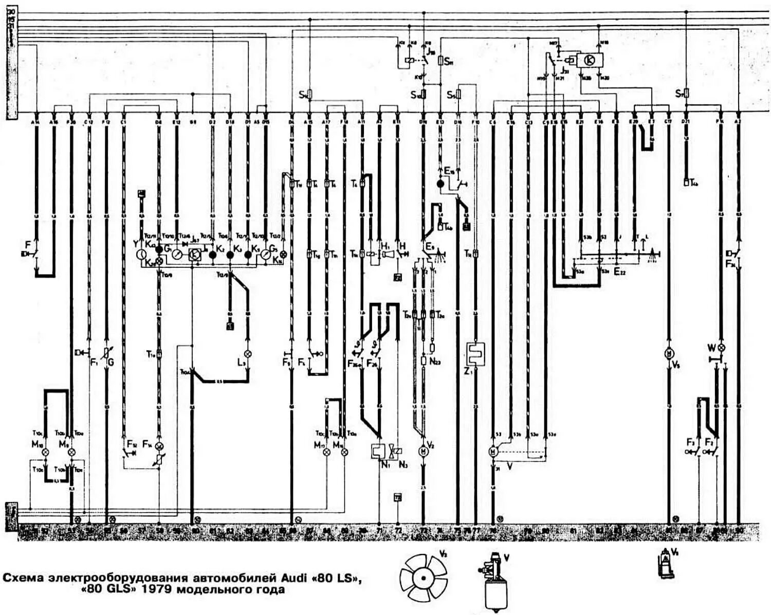
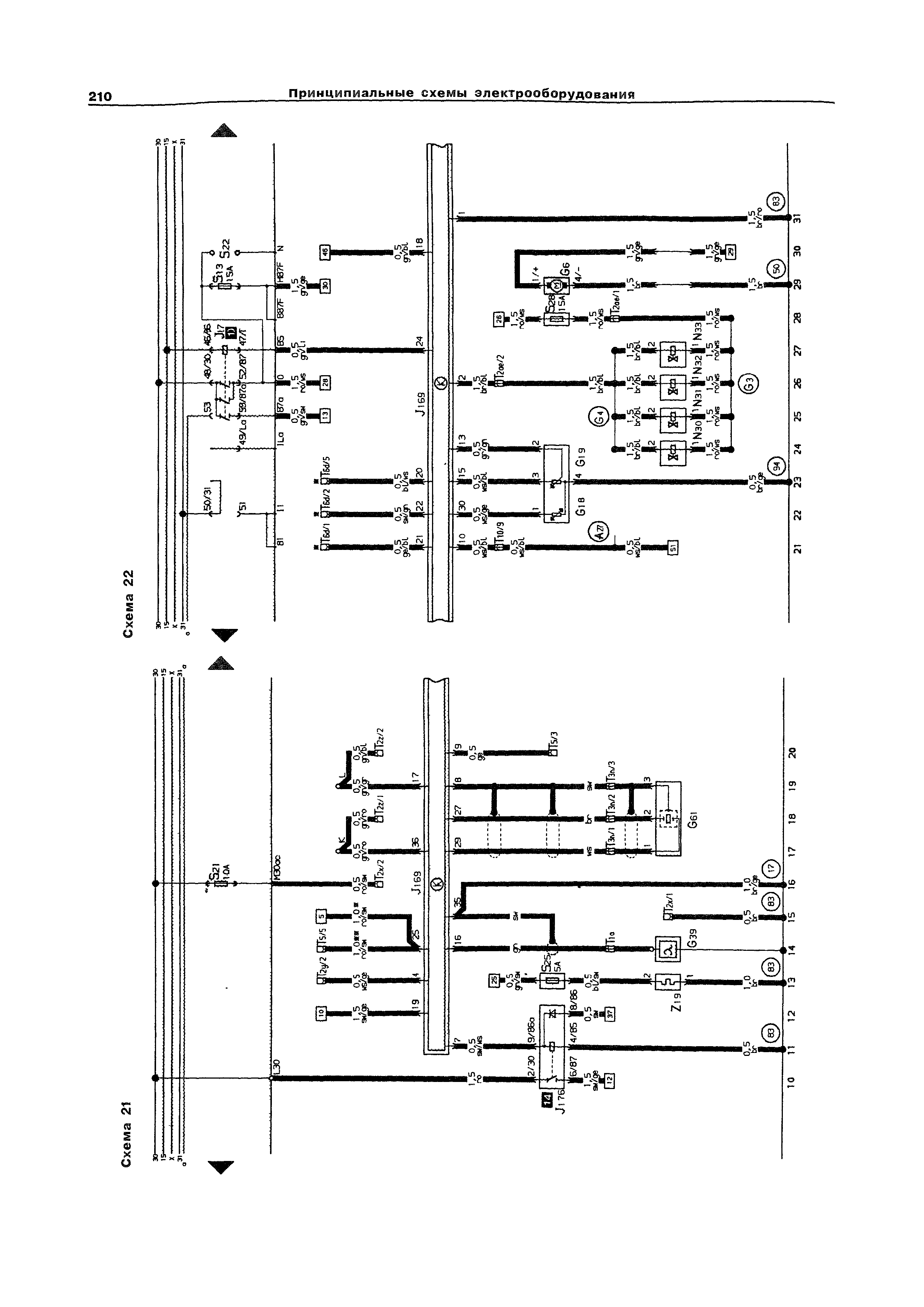
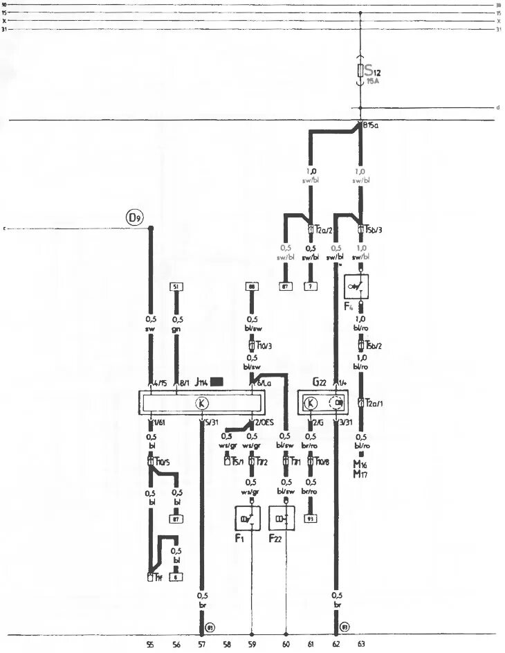
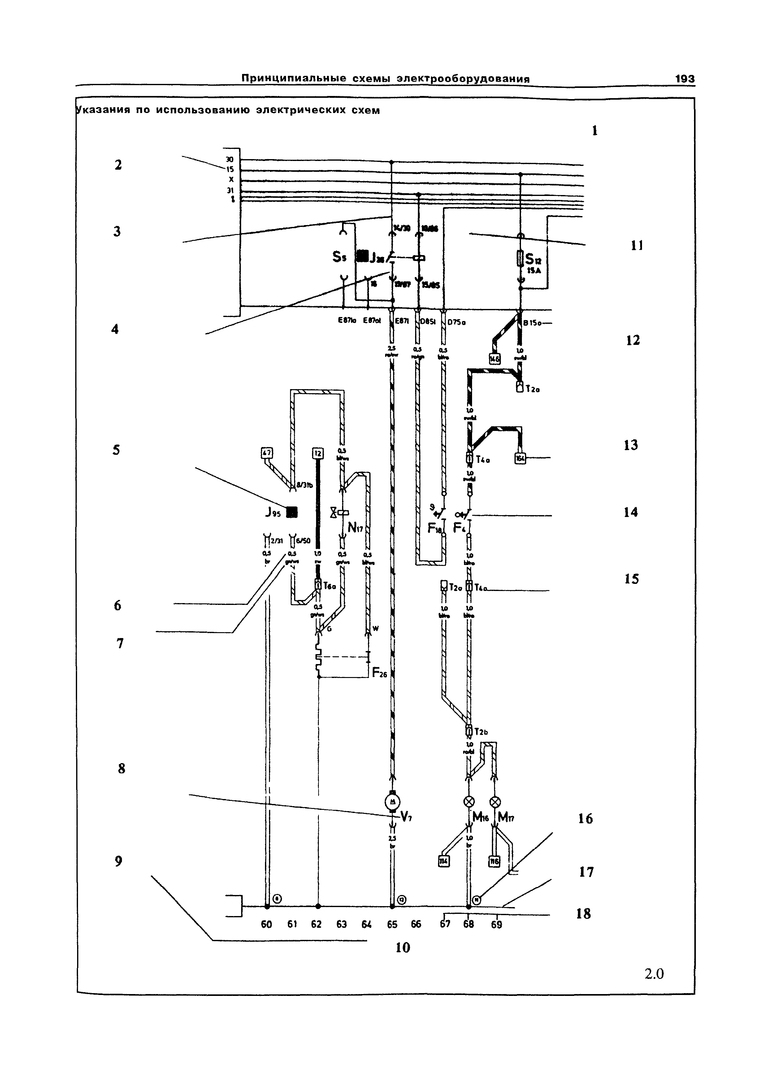
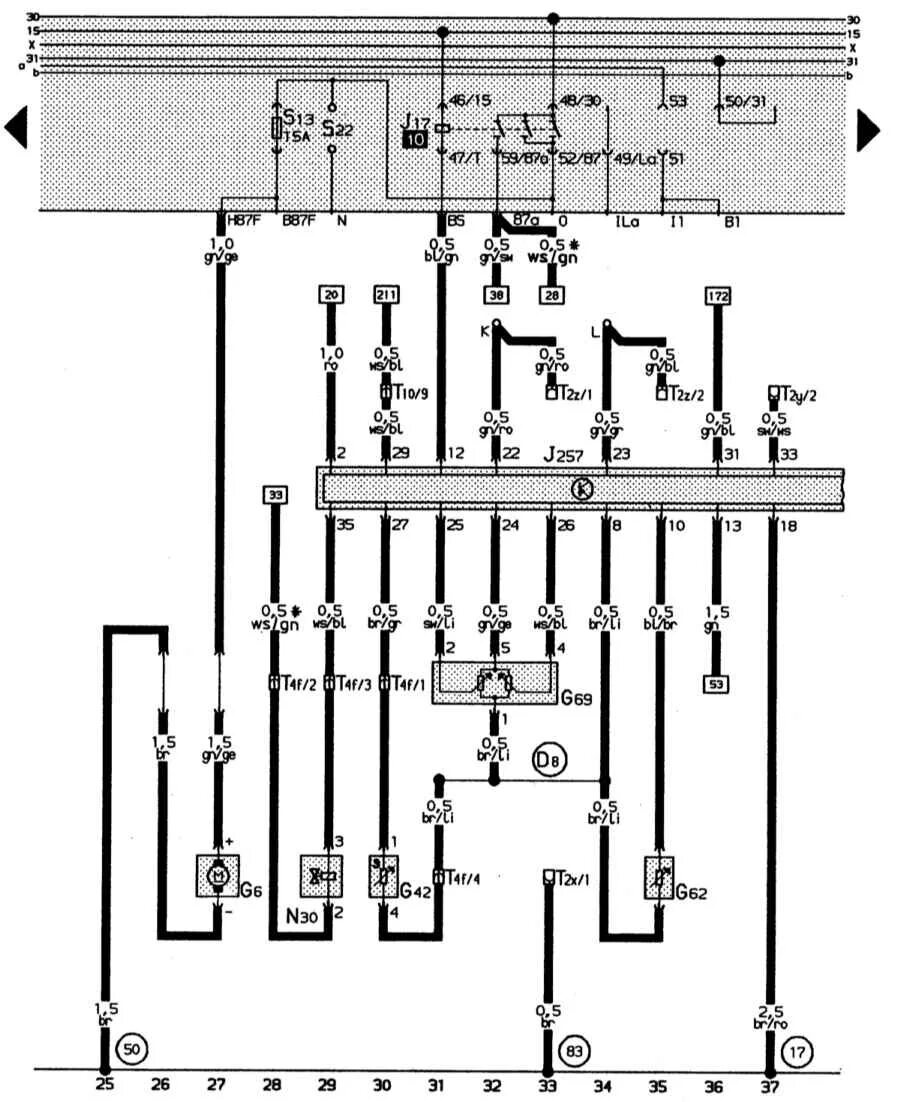
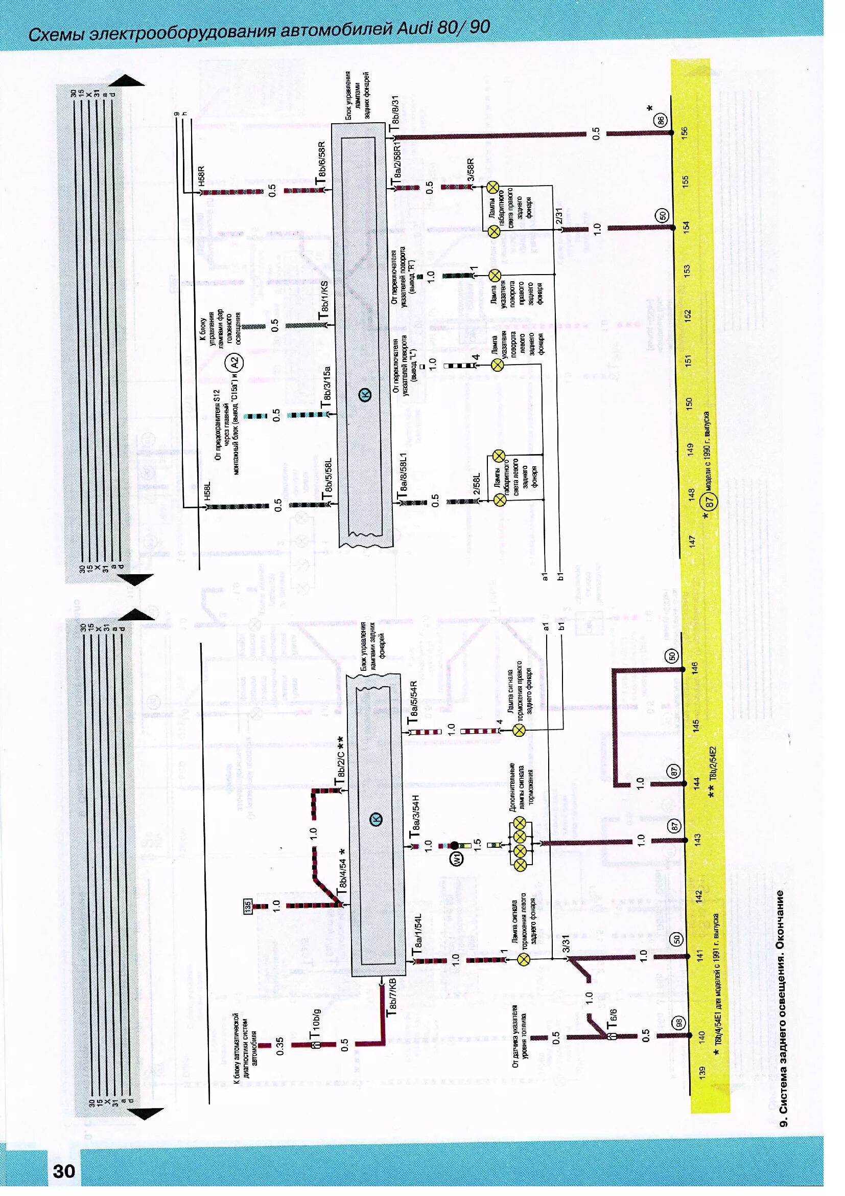
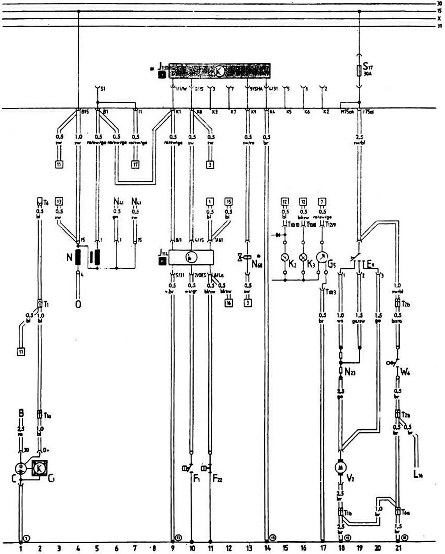
Электропроводка ауди 80 схема