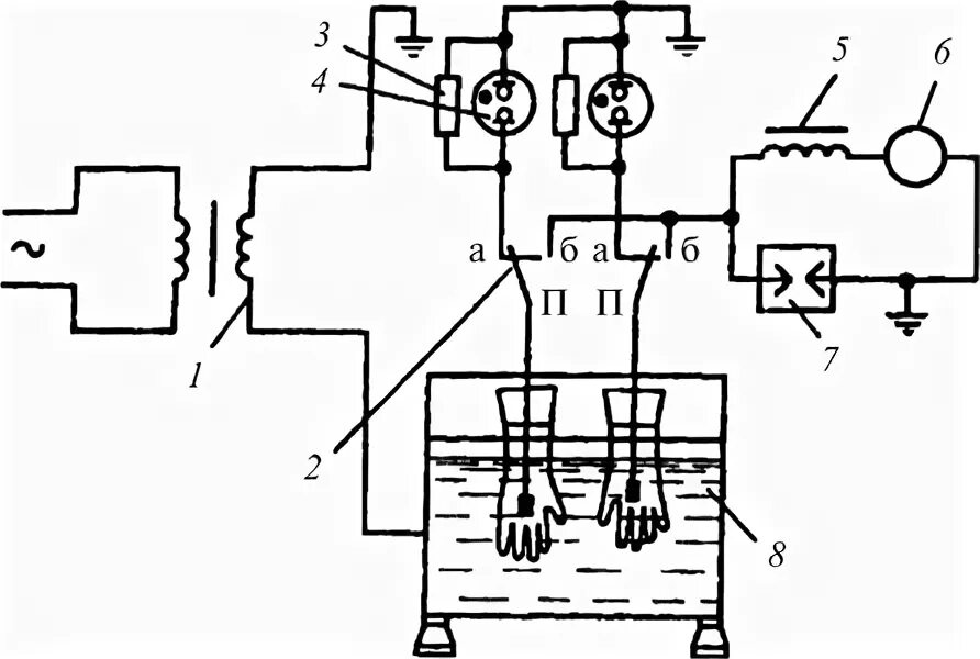
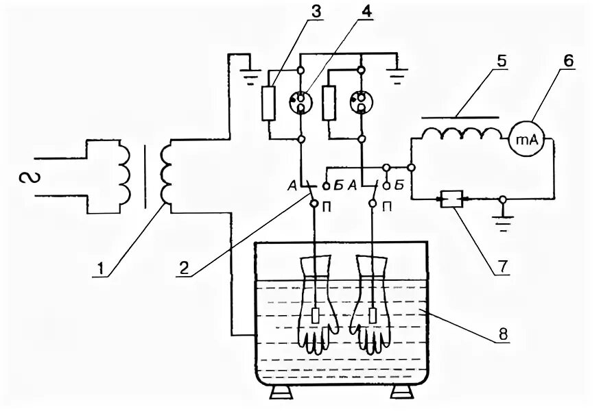
Испытания диэлектрических