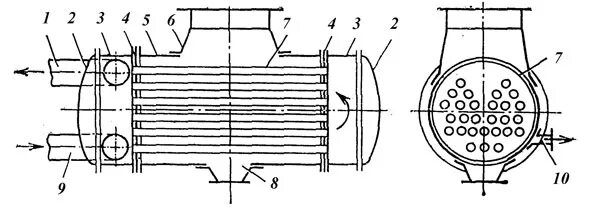
Конденсатор тэс