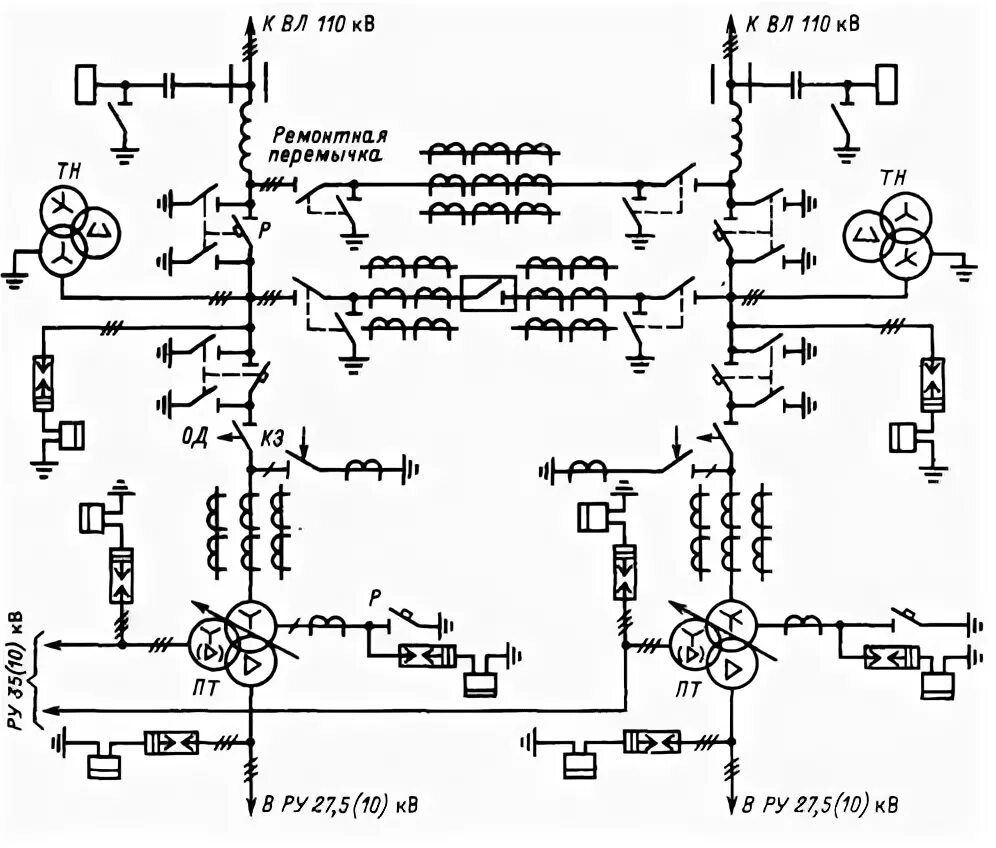
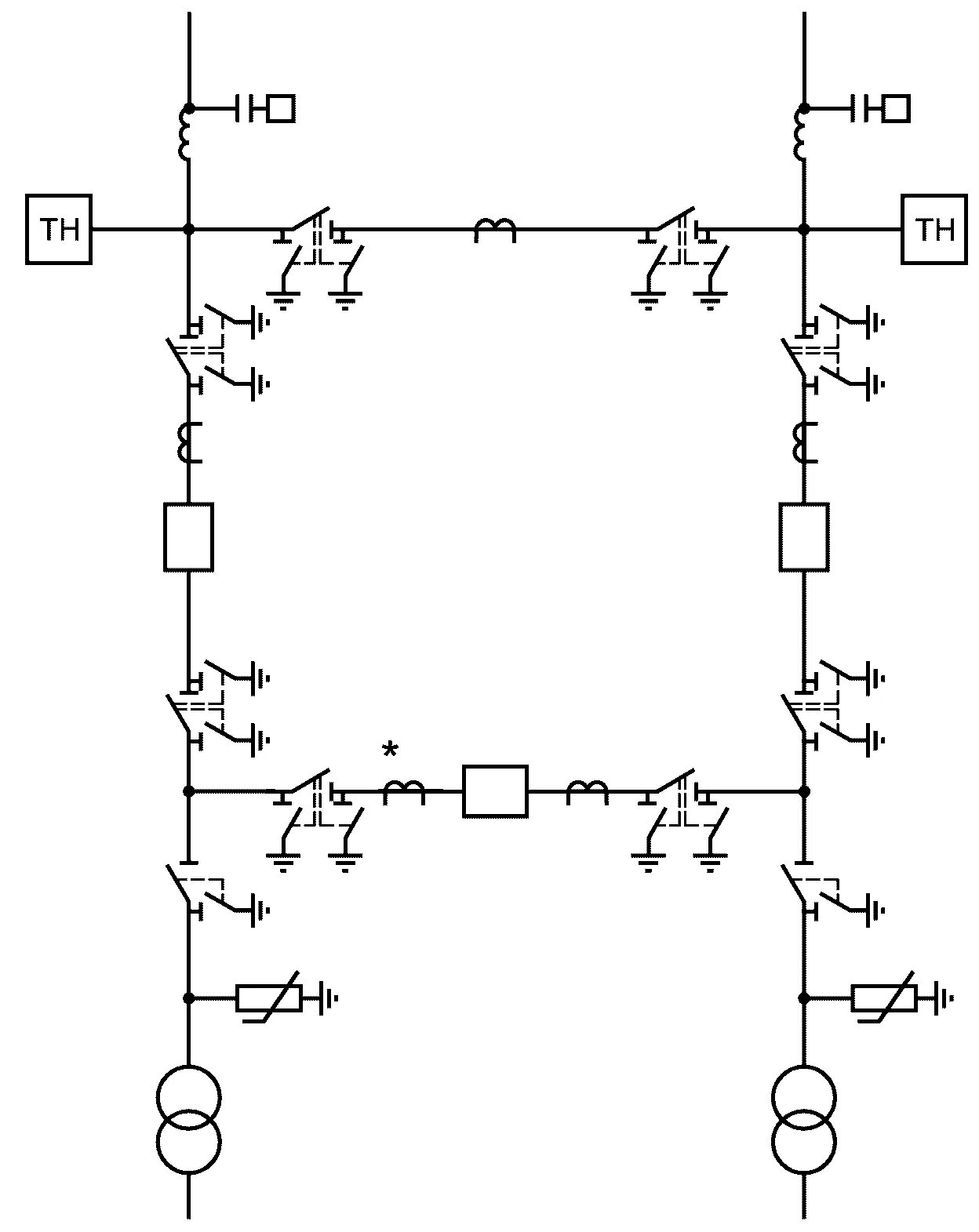
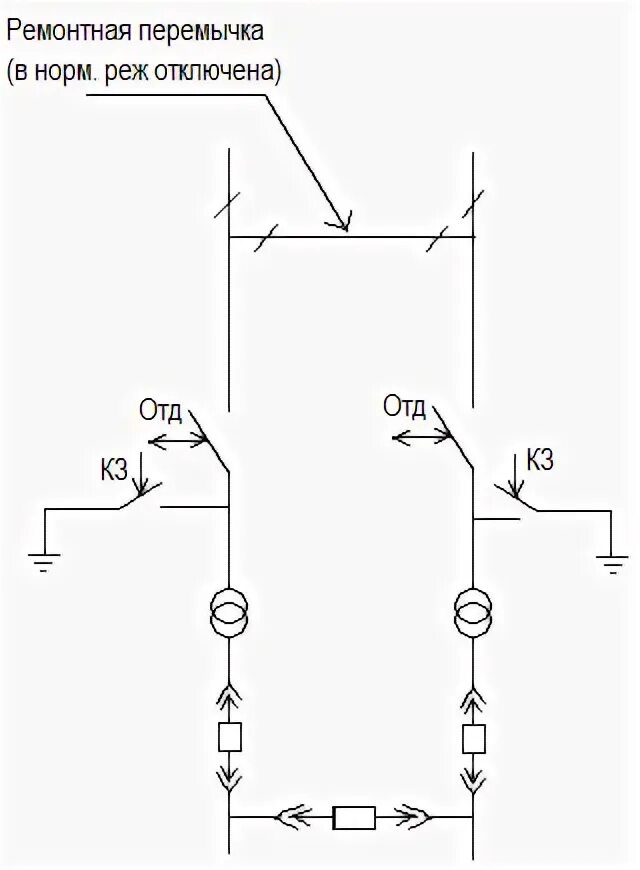
Ремонтная перемычка