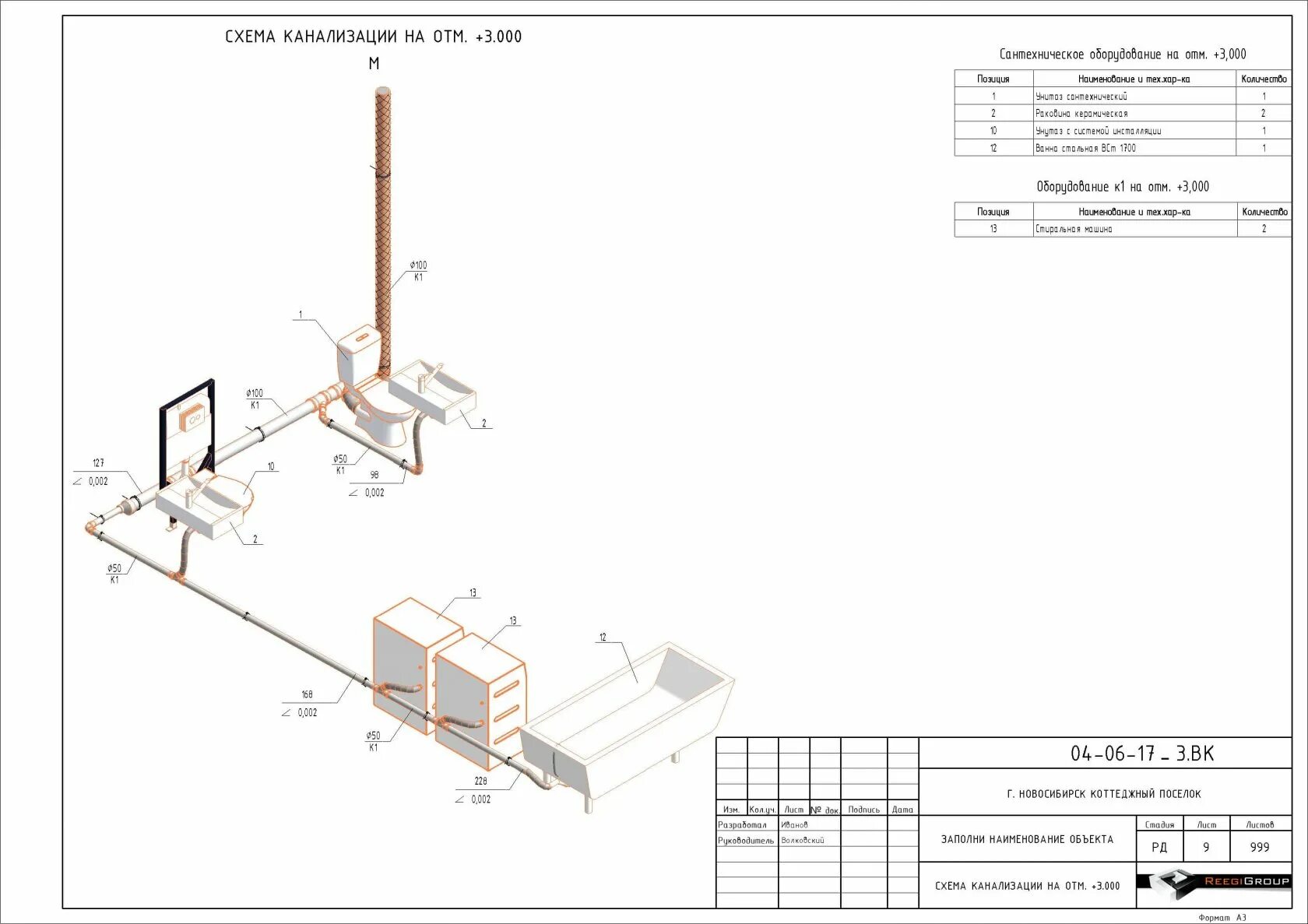
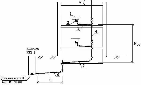
Схема канализации