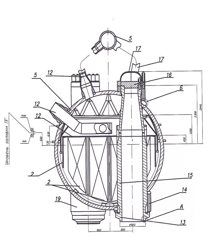
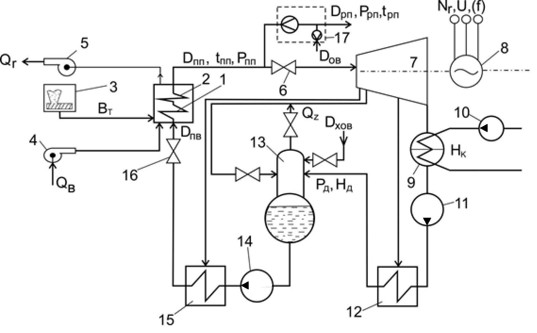
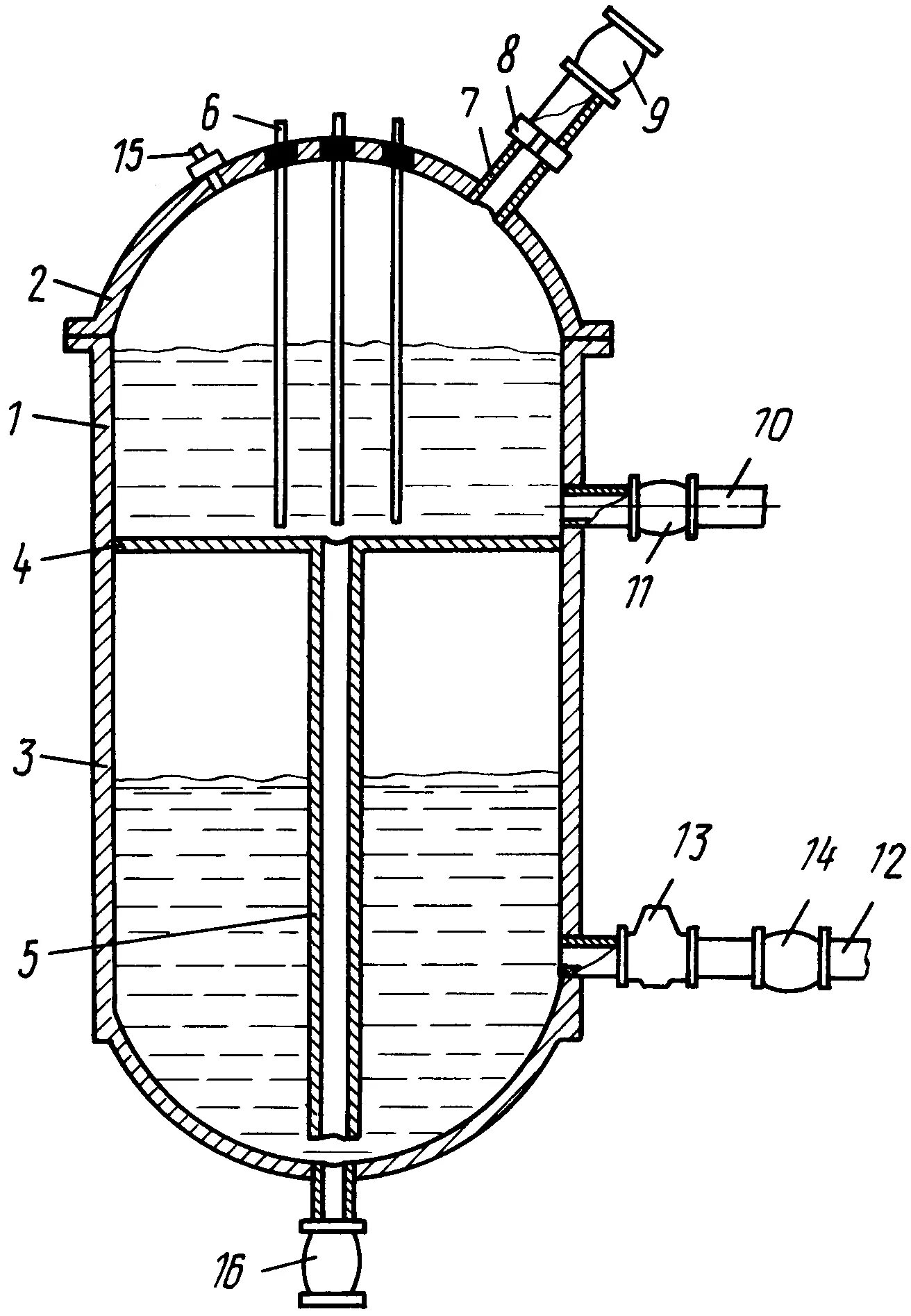
Схема парогенератора