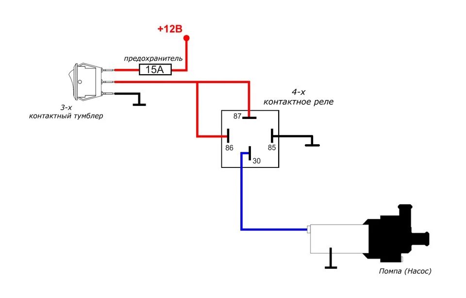
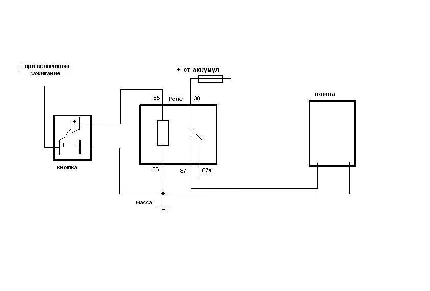
Схема подключения доп помпы