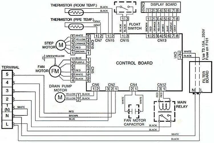
Схема подключения сплит системы