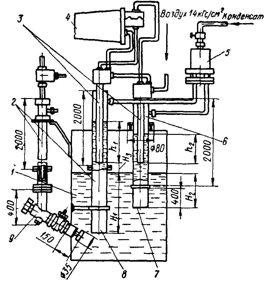
Сигнализатор плотности