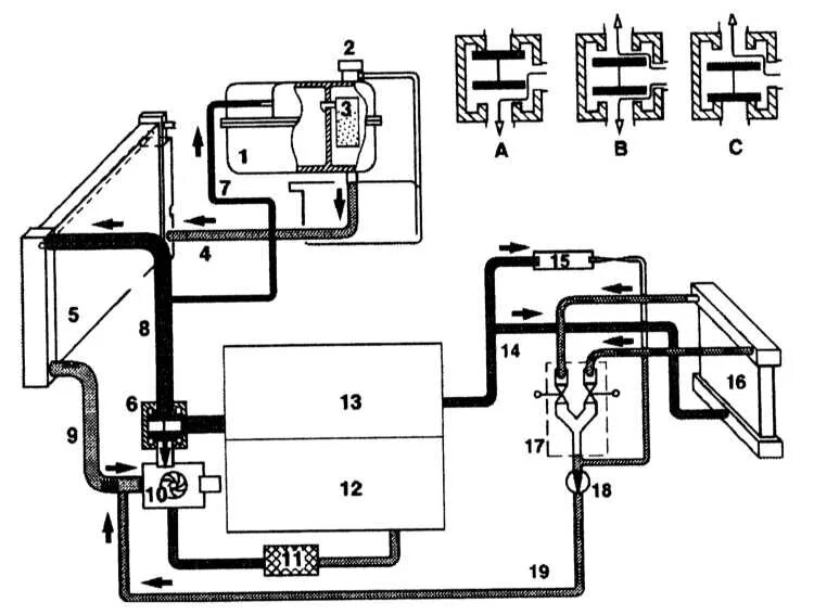
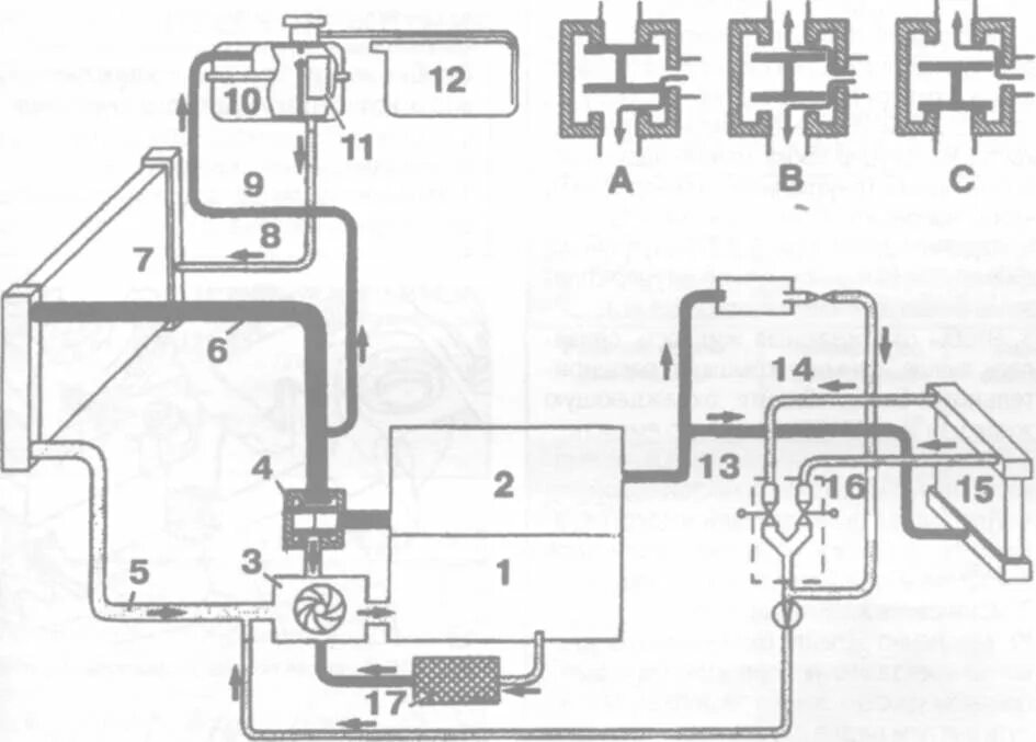
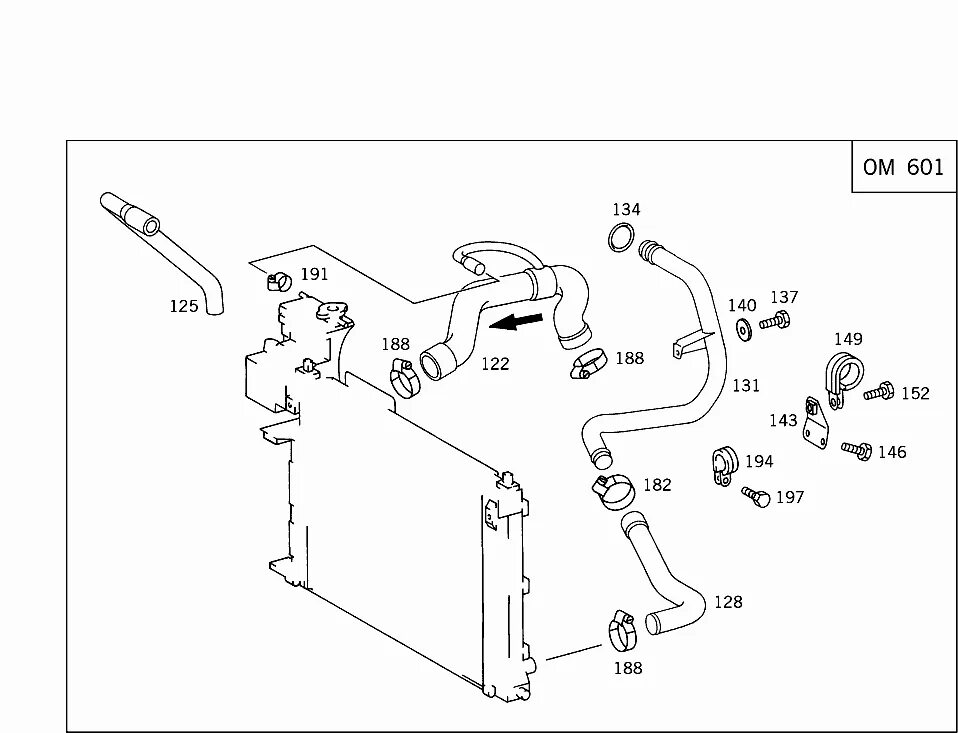
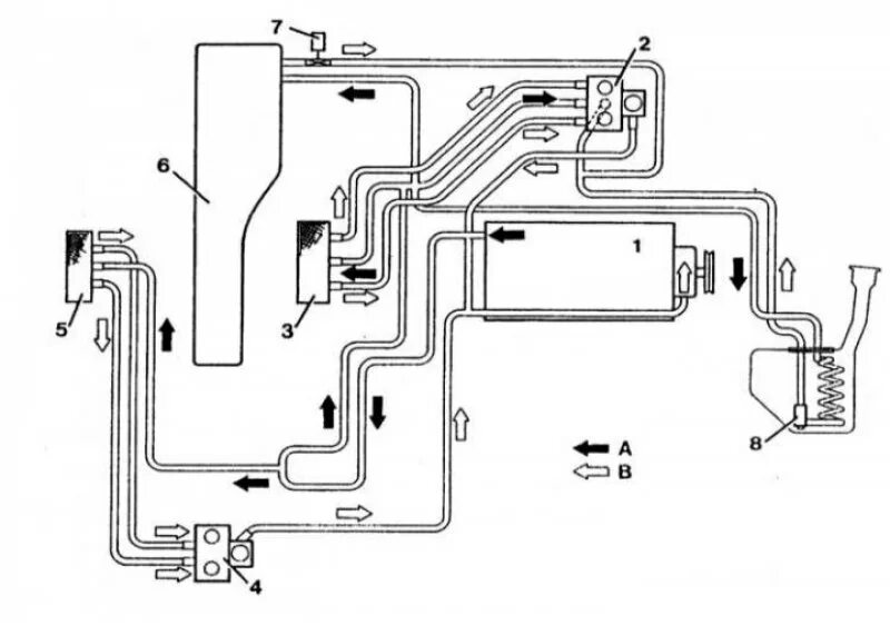
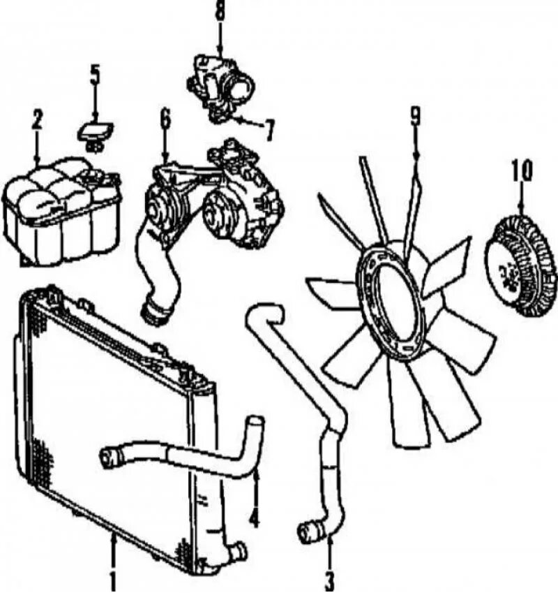
Система охлаждения мерседес