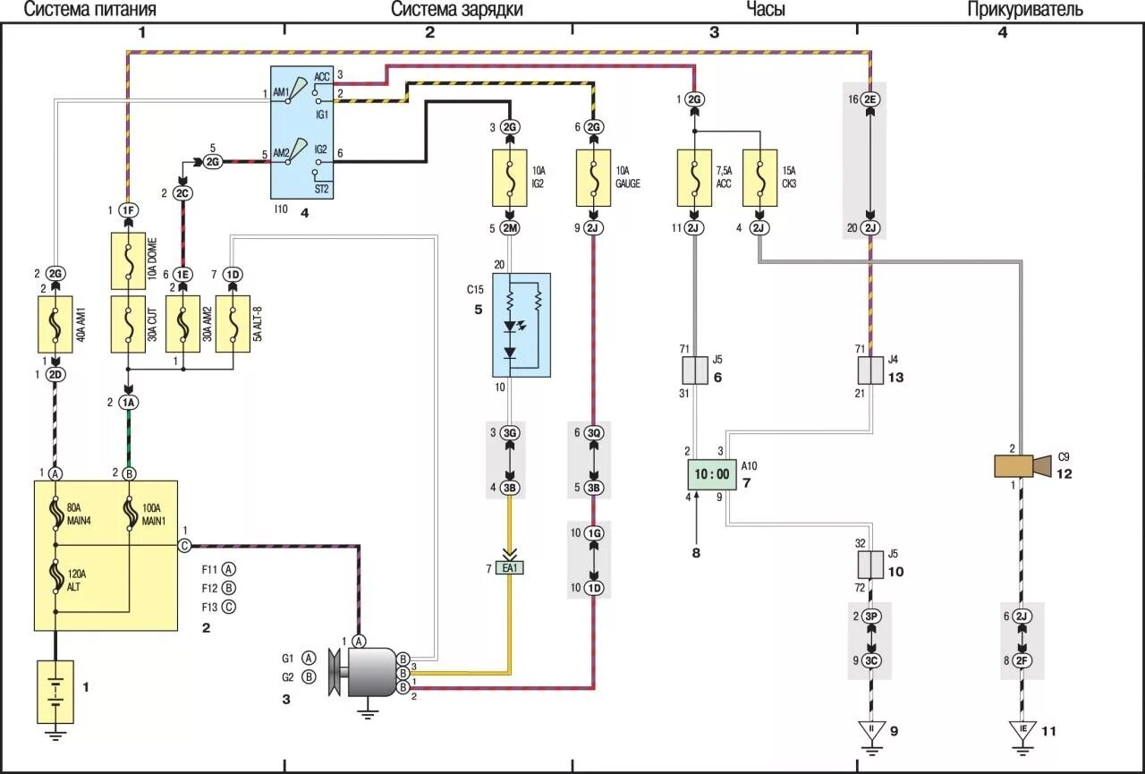
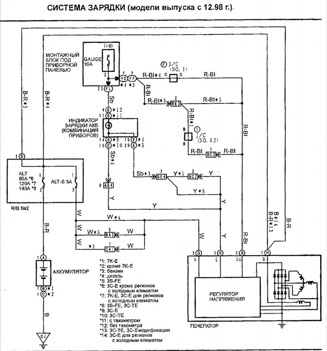
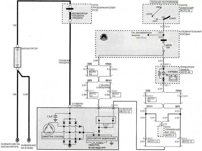
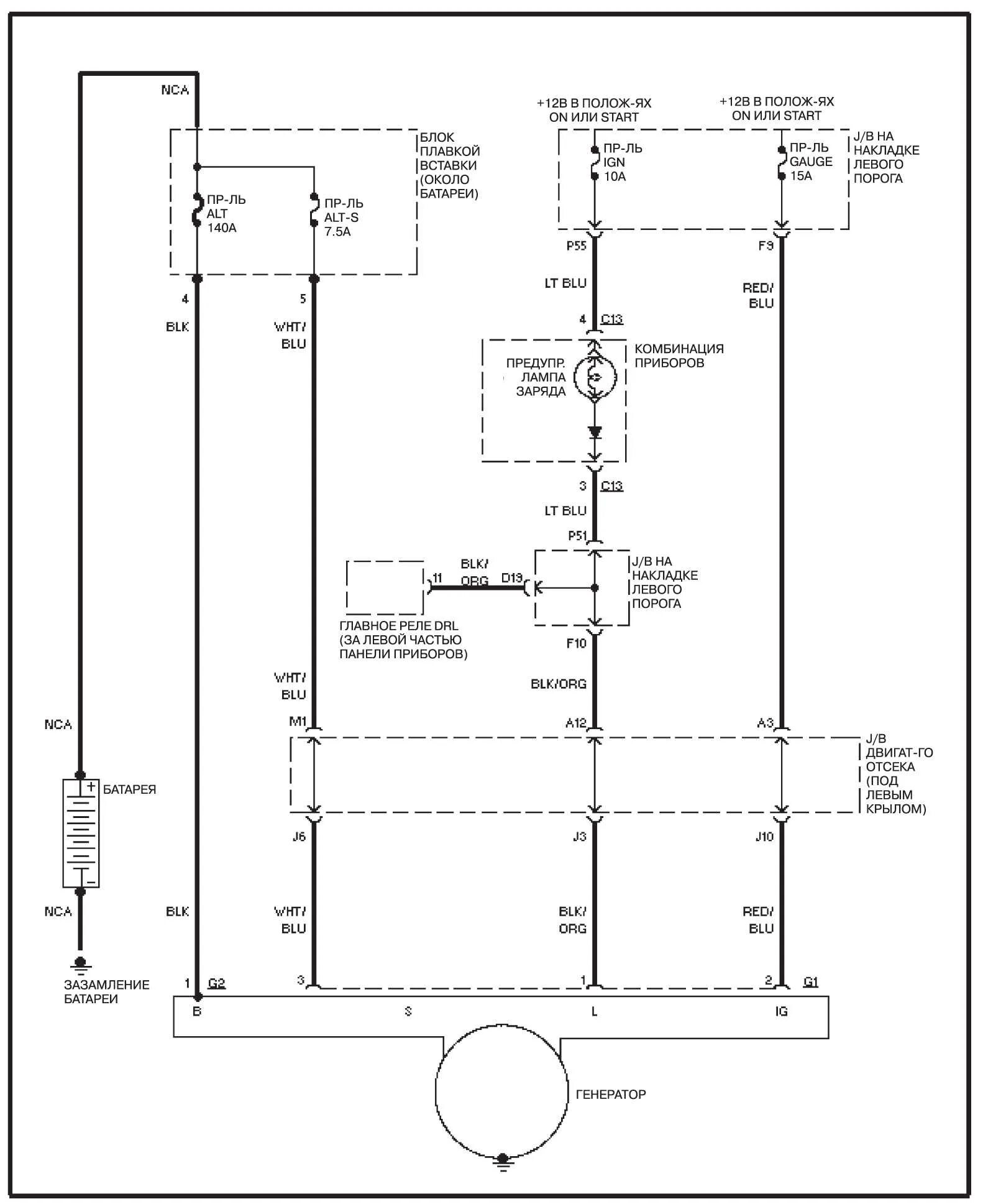
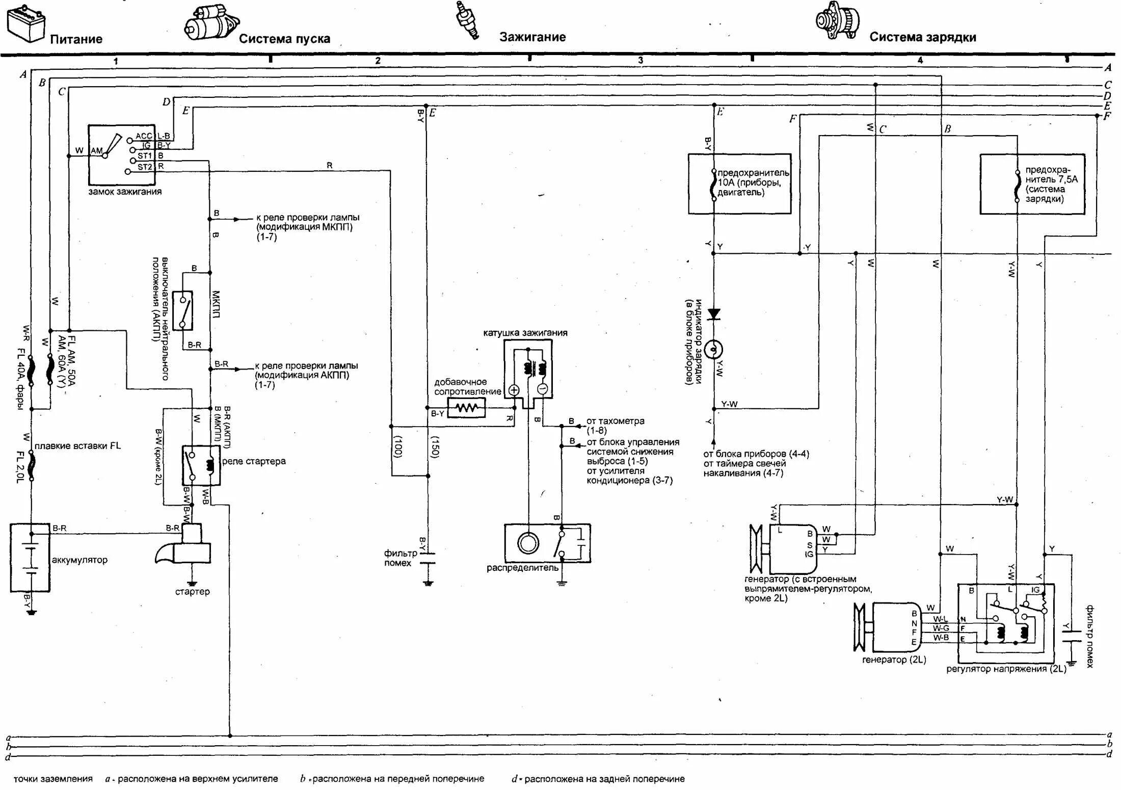
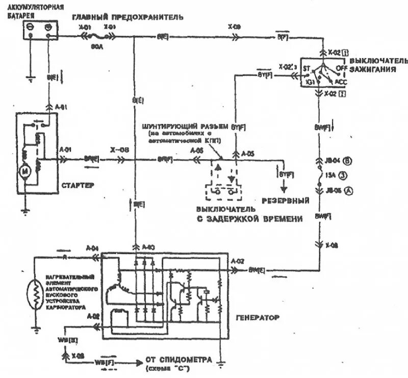
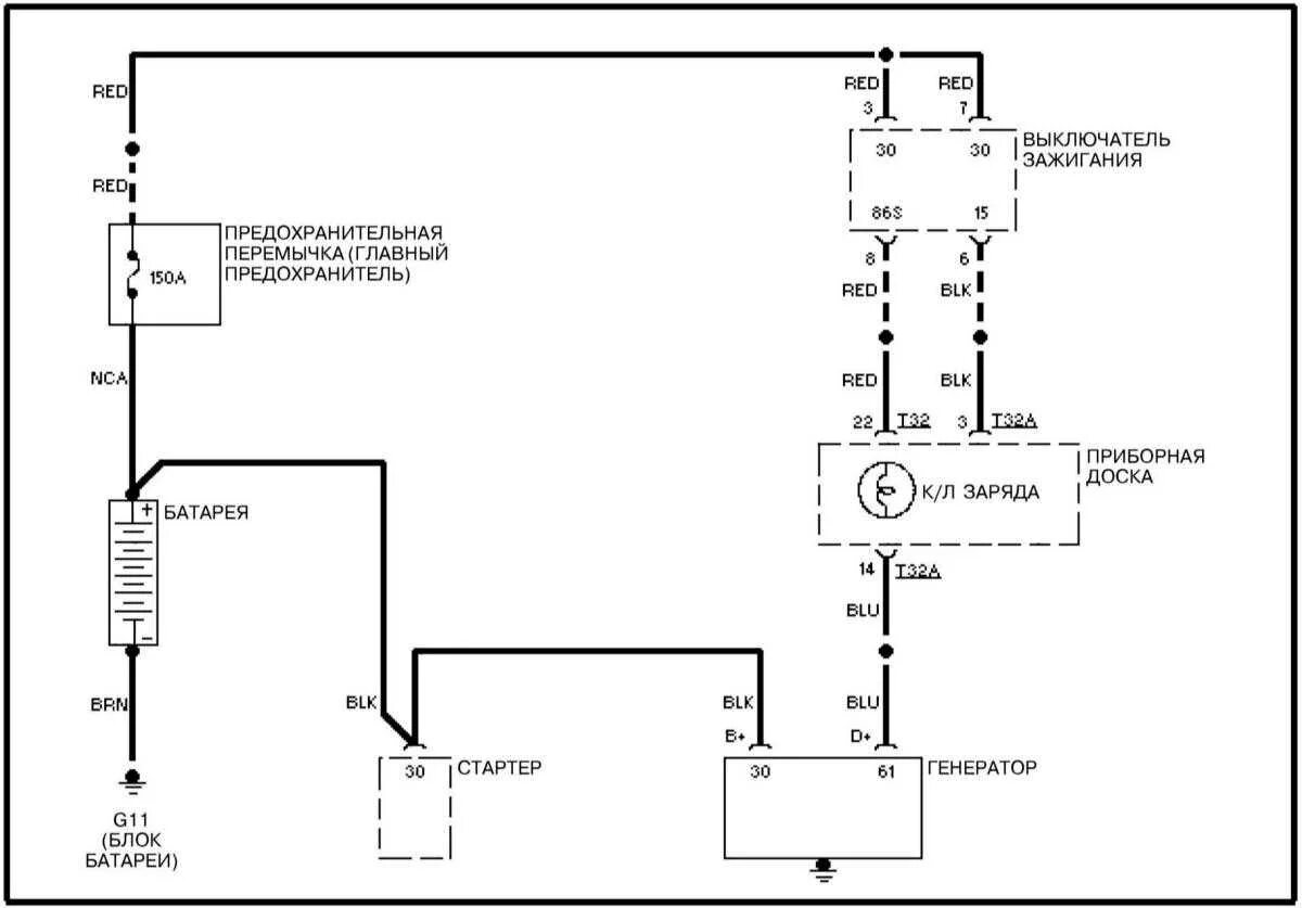
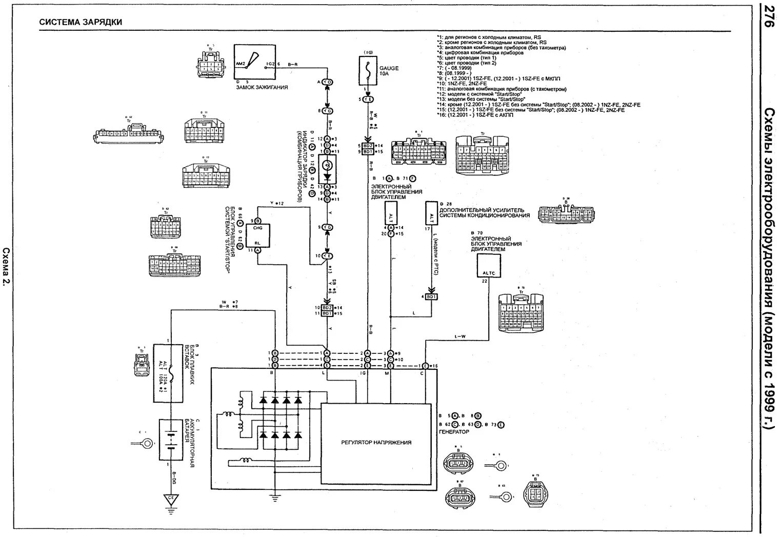
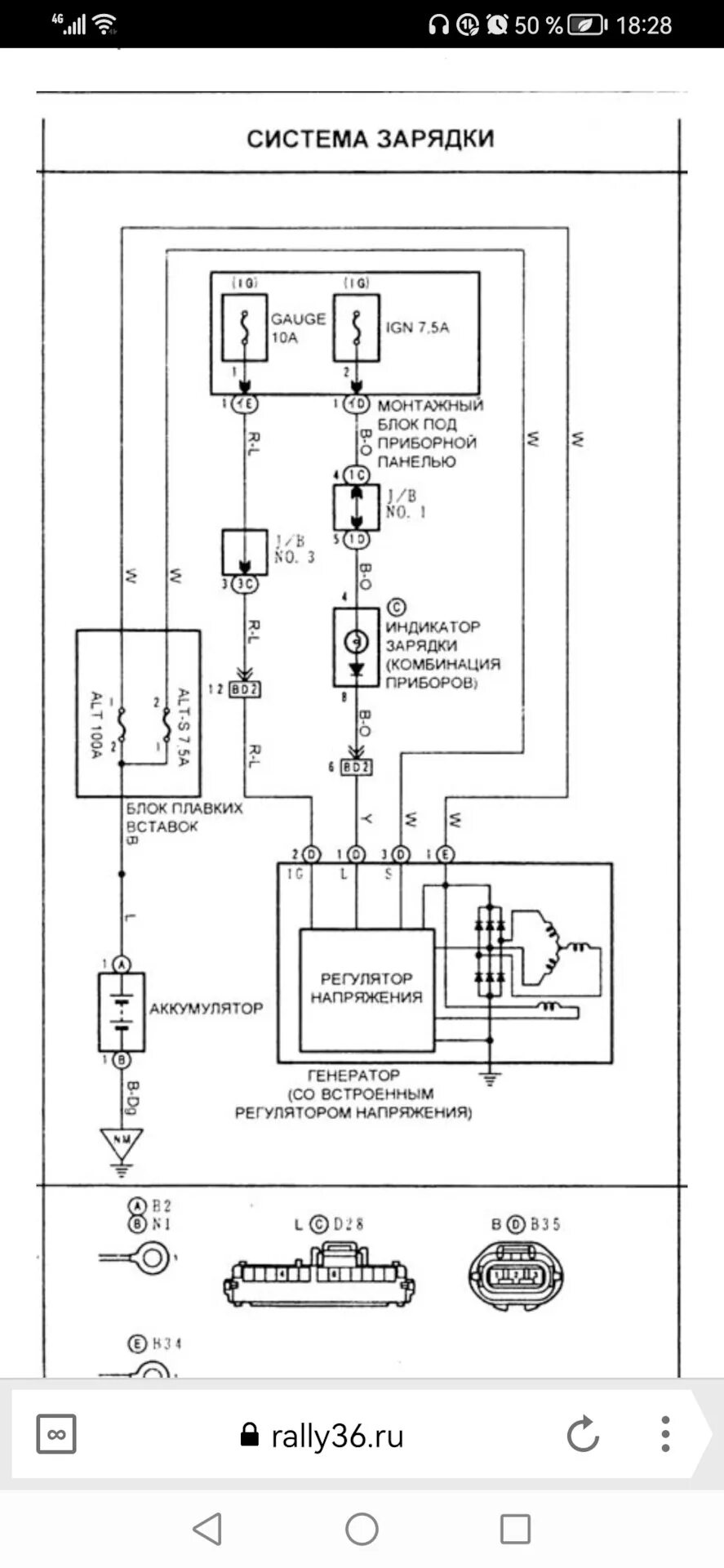
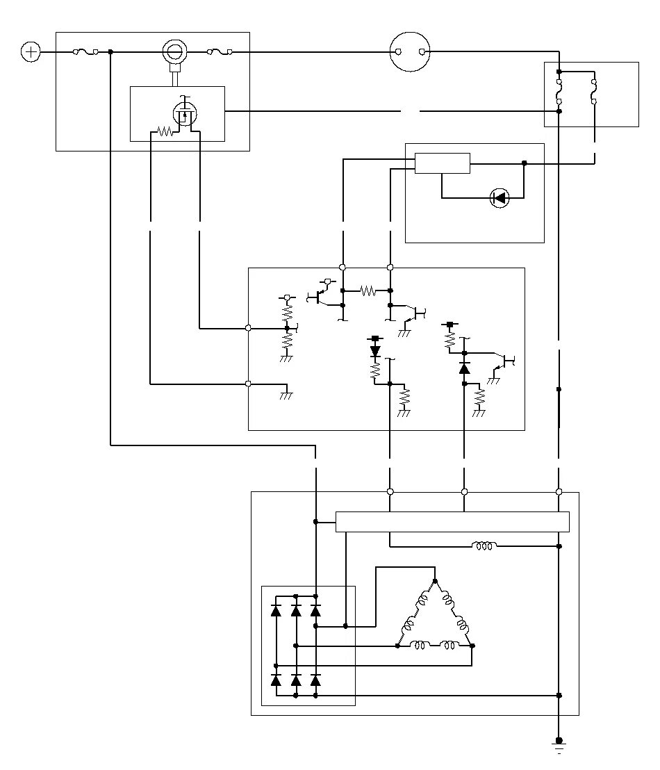
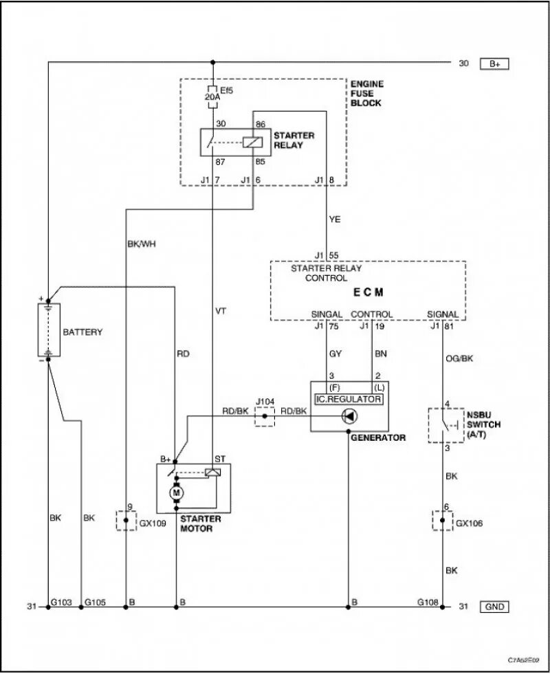
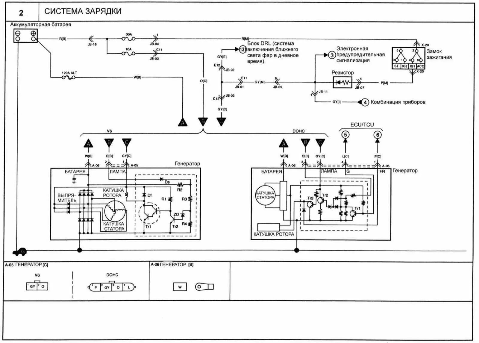
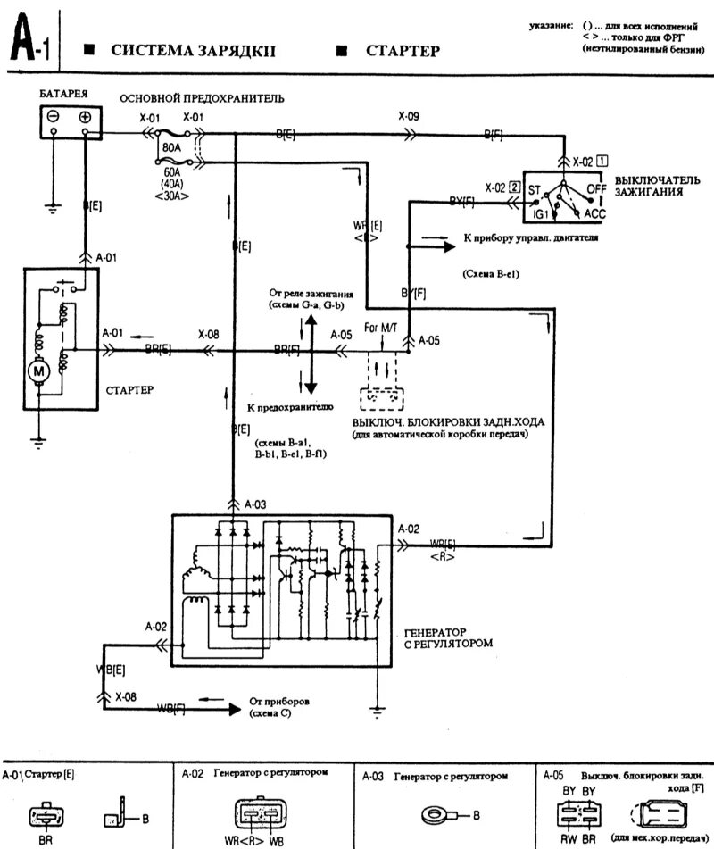
Система зарядки