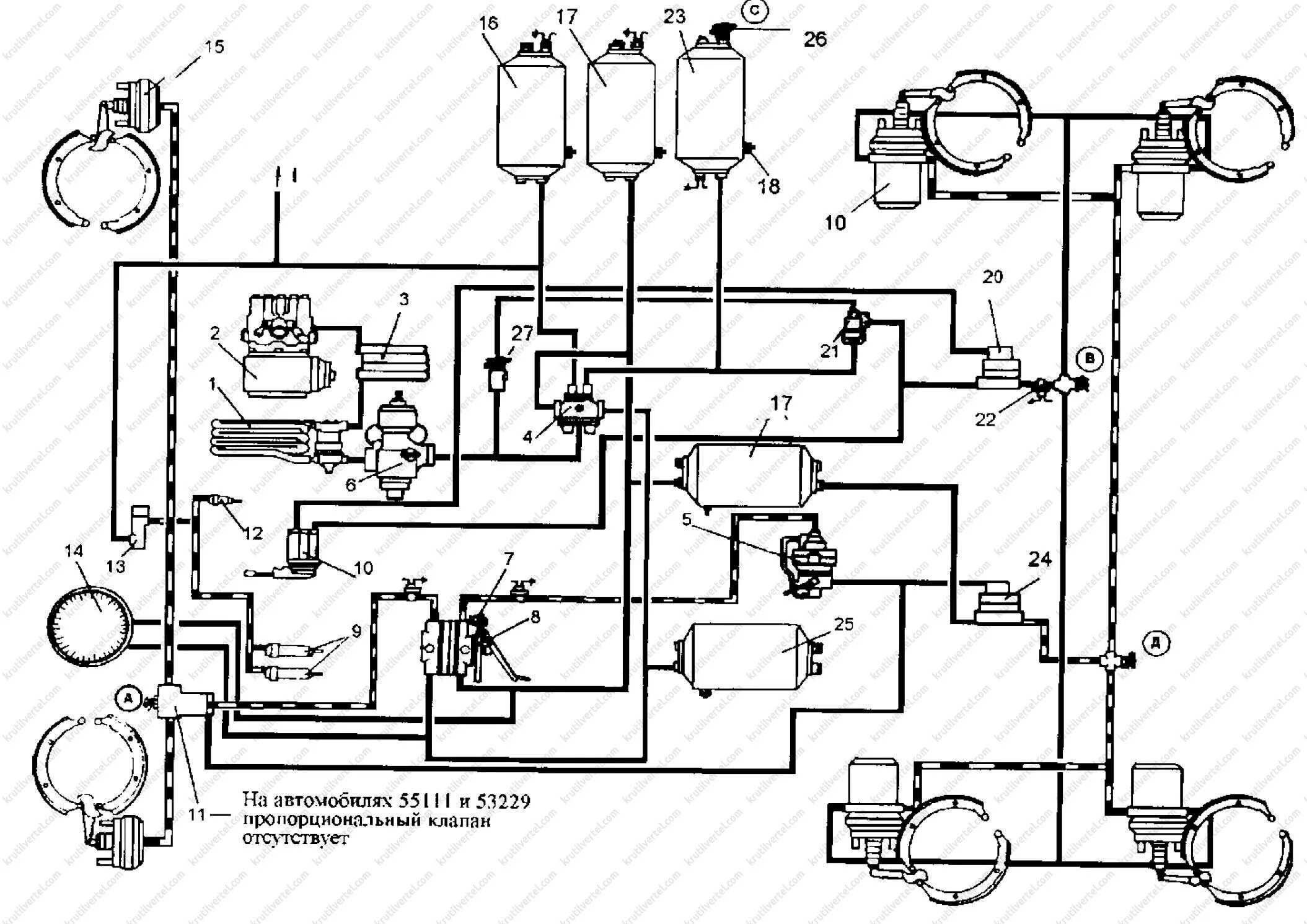
Системы камаз