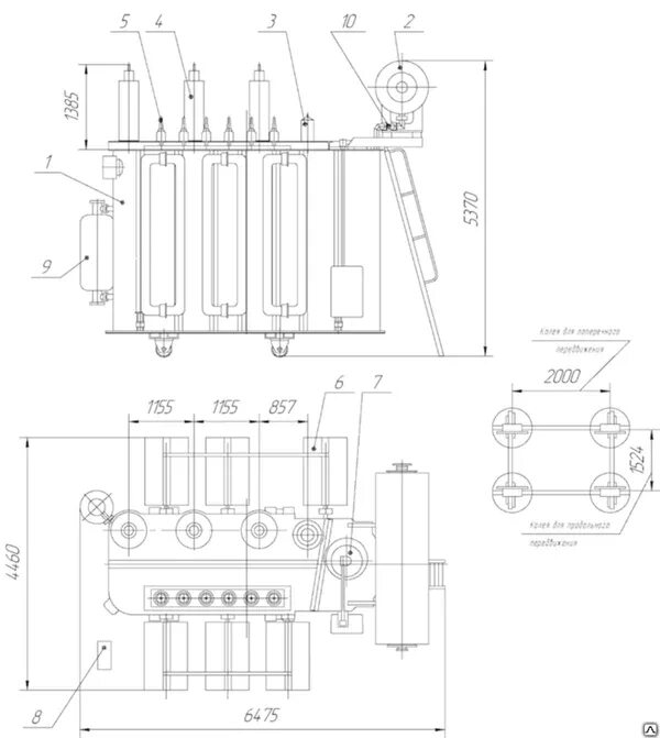
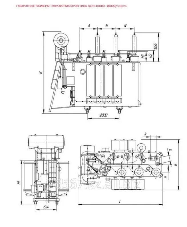
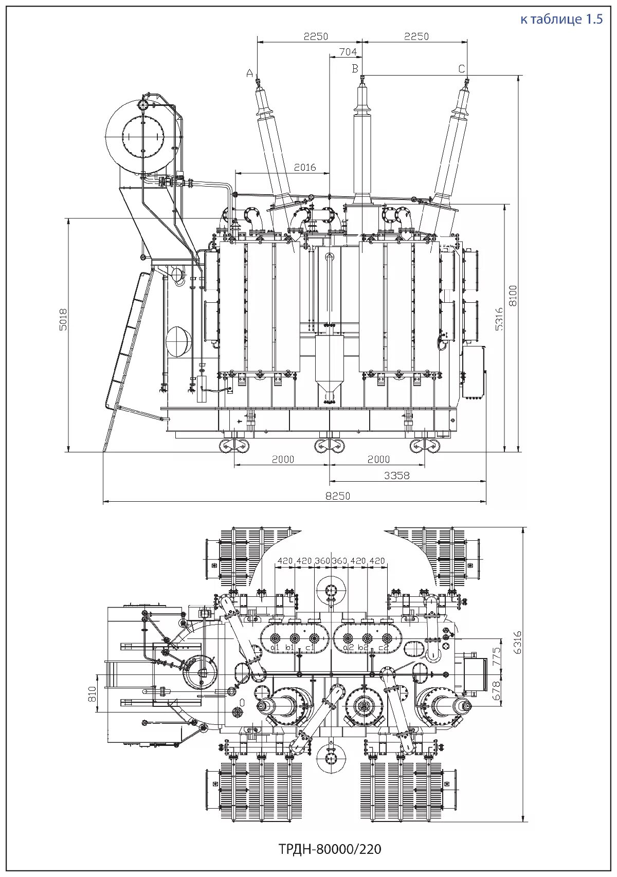
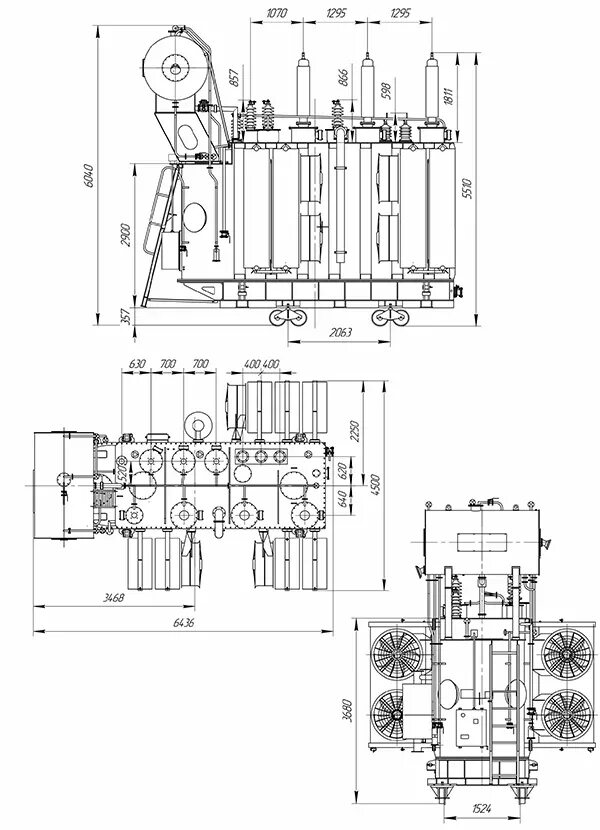
Трдн 32000 110