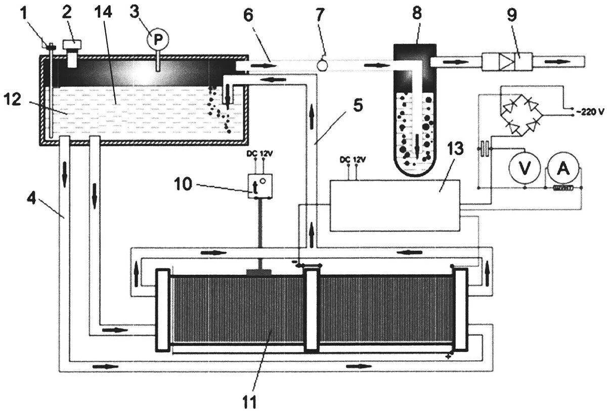
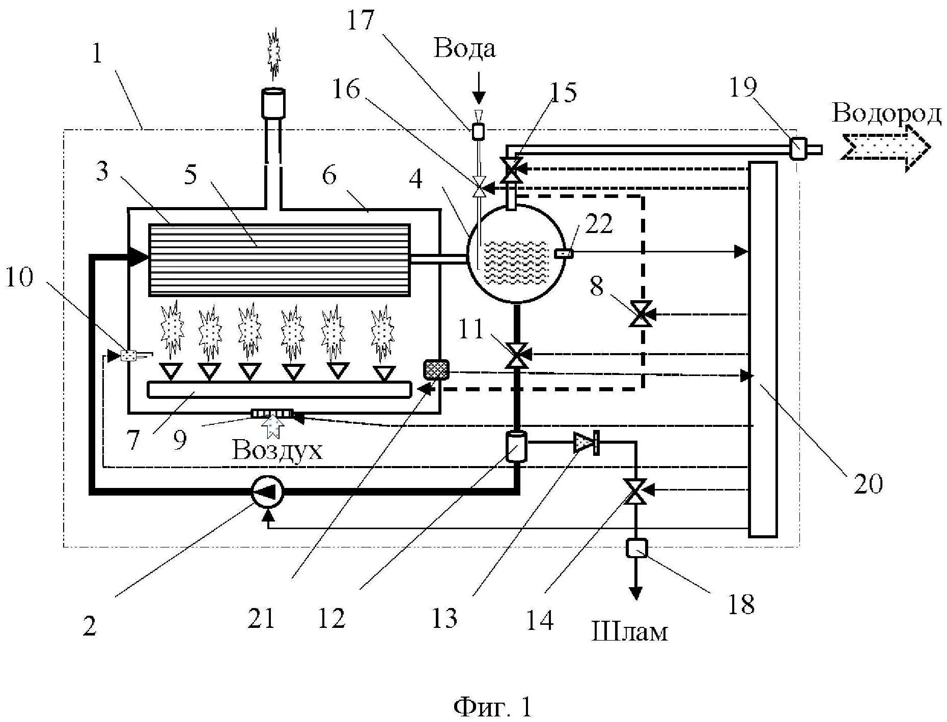
Водородный котел отопления